
目前預防性試驗中規定的電纜試驗項目不多,主要是絕緣電阻測量和直流耐壓試驗,在實際檢測中,根據需要又開發出多種判定或鑒別電纜性能的試驗方法,它們各有優缺點。
|
方 法
|
試驗電源
|
檢測效果
|
存在的問題
|
|
絕緣電阻測量
|
低壓直流
|
可測量絕緣電阻、終端受潮
|
終端表面泄漏的影響
|
|
直流耐壓試驗
|
高壓直流
|
可測出施工缺陷及絕緣劣化
|
可能引起交聯聚乙烯絕緣損傷
|
|
直流泄漏測量
|
高壓直流
|
可測出吸潮、樹枝劣化
|
電暈、電源波動的影響
|
|
局部放電測量
|
交流工頻
|
可檢測內部氣隙、外傷
|
要消除干擾、提高靈敏度
|
|
超低頻、三角波
|
專用電源設計、制造
|
||
|
tanδ測量
|
交流工頻
|
對檢測受潮、水樹枝有效
|
需要大容量電源
|
|
超 低 頻 |
要消除干擾
|
||
|
反向吸收電流
|
高壓直流
|
對檢測水樹枝等有效
|
要消除局部電流或終端臟污
|
|
殘余電壓法
|
高壓直流
|
對檢測水樹枝等有效
|
要消除表面泄漏
|
上述這些方法可以從不同側面研究電纜老化情況,具有一定的效果,但對于交聯聚乙烯電纜普遍認為不適合進行高壓直流試驗,所以針對交聯聚乙烯電纜發展了多種在線檢測方法。
一、直流分量法
由于交聯聚乙烯電纜中存在著樹枝化(水樹枝、電樹枝)絕緣缺陷,它們在交流正、負半周表現出不同的電荷注入和中和特性,導致在長時間交流工作電壓的反復作用下,水樹枝的前端積聚了大量的負電荷,樹枝前端所積聚的負電荷逐漸向對方漂移,這種現象稱為整流效應。由于“整流效應”的作用,流過電纜接地線的交流電流便含有微弱的直流成分,檢測出這種直流成分即可進行劣化診斷。用圖1-1所示的測量回路可在交聯聚乙烯電纜系統中,檢測到電纜線芯與屏蔽層的電流中極小的直流分量。

研究表明,水樹枝發展得愈長,直流分量也就愈大,而且XLPE電纜的直流分量電流Idc與其直流泄漏電流及交流擊穿電壓間往往具有較好的相關性,如圖1-2、圖1-3。在線檢測出Idc增大時,常常說明水樹枝的發展、泄漏電流的增大,這樣的絕緣劣化過程會導致交流擊穿電壓的下降。


直流分量法測得的電流極微弱,有時也不大穩定,微小的干擾電流就會引起很大誤差。研究表明,這些干擾主要來自被測電纜的屏蔽層與大地之間的雜散電流,因雜散電流及真實的由水樹枝引起的電流,均經過直流分量裝置,以致造成很大誤差。可以考慮采取旁路雜散電流或在雜散電流回路中串入電容將其阻斷等方法。
二、直流疊加法
直流疊加法的基本原理是:在接地的電壓互感器的中性點處加進低壓直流電源(通常為50V),使該直流電壓與施加在電纜絕緣上的交流電壓疊加,從而測量通過電纜絕緣層的微弱的納安級直流電流或其絕緣電阻,其測量原理如圖1-4所示。
由于直流疊加法是在交流高壓上再疊以低值的直流電壓,這樣在帶電情況下測得的絕緣電阻與停電后加直流高壓時的測試結果很相近。但絕緣電阻與電纜絕緣剩余壽命的相關性并不很好,分散性相當大。絕緣電阻與許多因素有關,即使同一根電纜,也難以僅靠測量其絕緣電阻值來預測其壽命。
對于中性點固定接地的三相系統,也可在三相電抗器中性點上加進低壓直流電源而仍用直流疊加法在線檢測電纜絕緣性能。

三、電纜絕緣tanδ
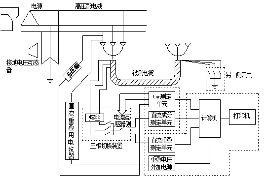
對電纜絕緣層tanδ值的在線檢測方法,與電容型試品的在線檢測tanδ方法很相似。對多路電纜進行tanδ巡回檢測時,仍常由電壓互感器處獲取電源電壓的相位來進行比較,其原理框圖如圖1-5所示。

通常認為,發現集中性的缺陷采用直流分量法較好,因為tanδ值往往反映的是普遍性的缺陷,個別的較集中的缺陷不會引起整根長電纜所測到的tanδ值的顯著變化。由圖1-6可見,電纜絕緣中水樹枝的增長會引起tanδ值的增大,但分散性較大。同樣,在線測出tanδ值的上升可反映絕緣受潮、劣化等缺陷,交流擊穿電壓會降低,其間的關系如圖1-7的實例所示,同樣具有一定的分散性。


在對已運行過的XLPE電纜進行加速老化試驗,得出水樹枝發生的個數以及最長的水樹枝長度與電纜tan 測量值的關系,如圖1-8及圖1-9所示,它們的趨勢是明確的,但分散性很大。如將最長的水樹枝長度與每單位長度電纜中的樹枝數的乘積作為橫坐標,則與測得的tanδ(縱坐標)之間具有更好的相關性,說明測得的tanδ值取決于整體損耗的變化。


四、其他在線檢測方法
對于發現局部缺陷,局部放電檢測是很有價值的。常見的電纜局部放電方法有局部放電檢測儀、接地線脈沖電流法、電磁耦合法、超聲波法等,可以對電纜及其附件進行檢測,但由于電纜長、電容量大,對其進行在線檢測時外界干擾的影響十分嚴重,在現場進行檢測時有效分辨率一般為100~1000pC。
由于交聯聚乙烯電纜絕緣電阻很小,在線檢測tanδ易受影響,而tanδ、擊穿電壓和電容增量之間有較好的相關性,因此建議改為在線檢測流過接地線的電容電流增量的方法。該方法簡便易行,只要在接地線上套以電流傳感器即可實現,但這時另一端電纜終端接地線在測量時需要臨時斷開。
考慮到現場測量時容性電流的影響,日本提出了在電纜線路上疊加20V、7.5Hz的低頻電壓的方法。由于容性電流隨頻率降低而減少,而阻性電流則無明顯變化,所以易從總電流中將阻性電流區分出來。同時由于tanδ=1/?CR,頻率下降,等值tanδ增大,也易于現場測量。
表1-1給出了幾種電纜絕緣在線檢測方法的比較。通過對幾種檢測方法的比較,可以選擇比較有效的方法。
|
方 法
|
特 征
|
在線檢測特點
|
使用情況
|
|
直流疊加法
|
測得反映劣化的絕對量,可能監測局部損壞
|
常在中性點PT處疊加以低壓直流,宜用于在線檢測
|
應用較廣泛
|
|
局部放電法
|
能檢測出缺陷處發生的局部放電
|
理論上可在線檢測,關鍵是消除干擾
|
在線檢測困難較大
|
|
tanδ法
|
在運行電壓下能檢測劣化
|
在線檢測儀需要特殊設計
|
應用較多
|
|
直流分量法
|
直流分量有可能反映劣化的絕對量
|
因電流小更要排除雜散電流的影響
|
已開始應用
|
圖1-10給出了直流分量法、直流疊加法、在線tanδ法三種方法組成的綜合在線檢測儀的測量原理。

在電力系統中常將電力電纜按絕緣材料分為:油紙絕緣電纜、橡塑絕緣電纜、充油電纜、充氣電纜等。其中油紙絕緣電纜已經逐步退出運行,橡塑絕緣電纜使用量逐年增加,特別是交聯聚乙烯電纜近年來已經成為中高壓輸電系統中的主要品種。
交聯聚乙烯電力電纜由于其電氣性能和耐熱性能都很好,傳輸容量較大,結構輕便,易于彎曲,附件接頭簡單,安裝敷設方便,不受高度落差的限制,特別是沒有漏油和引起火災的危險,因此受到用戶廣泛歡迎。
交聯聚乙烯電纜和油浸紙統包電纜在結構上的區別除了相間主絕緣是交聯聚乙烯塑料以及線芯形狀是圓形之外,還有兩層半導體屏蔽層。在芯線的外表面包第一層半導體屏蔽層,它可以克服導體電暈及電離放電,使芯線與絕緣層之間有良好的過渡;在相間絕緣外表面包第二層半導體膠,同時加包了一層0.1mm厚的薄銅帶,它組成了良好的相間屏蔽層,它保護著電纜,使之幾乎不能發生相間故障。目前國內已經開始生產220kV電壓等級交聯聚乙烯電纜,國外已有500kV電壓等級的交聯聚乙烯電纜投入試用線路。
引起電纜絕緣故障的原因是多方面的,如果電纜的制造質量好(包括纜芯絕緣、護層絕緣所用的材料及制造工藝)、運行條件合適(包括負荷、過電壓、溫度及周圍環境等),而且不受外力等因素的破壞,則電纜絕緣的壽命相當長。國內外的運行經驗表明,電纜運行中的事故大多是由于外力破壞(如開掘、擠壓而損傷)或地下污水的腐蝕等所引起的。由于電纜材料本身和電纜制造、敷設工程中不可避免地存在缺陷,受運行中的電、熱、化學、環境等因子的影響,電纜的絕緣都會發生不同程度的老化。不同的老化因子,引起的老化過程及形態也不同。表1-2給出了交聯聚乙烯電纜絕緣老化的原因和表現形態,其中樹枝化老化是交聯聚乙烯電纜所特有的。所謂水樹枝和電樹枝是指在局部高電場的作用下,絕緣層中水分、雜質等缺陷呈現樹枝狀生長,最終導致絕緣擊穿;所謂化學樹枝是指絕緣層中的硫化物與銅導體產生化學反應,生成硫化銅和氧化銅等物質,這些生成物在絕緣層中呈樹枝狀生長。
|
老化原因
|
老化形態
|
老化原因
|
老化形態
|
||
|
電效應
|
運行電壓、過電壓、過負荷、直流負荷
|
局部放電老化 |
化學效應
|
化學腐蝕、油浸泡
|
化學腐蝕化學樹枝 |
|
熱效應
|
溫度異常、冷熱循環
|
熱老化 |
機械效應
|
機械沖擊、擠壓外傷
|
機械損傷、變形 |
|
生物效應
|
動物啃咬 |
成孔、短路
|
|||
在進行電力電纜絕緣電阻的測量時,新的油浸紙絕緣電纜每一電纜芯對外護套的絕緣電阻換算到+20℃及1km長度時,額定電壓在6kV及以上的電纜絕緣電阻應不小于100MΩ,額定電壓1~3kV的電纜絕緣電阻不應小于50MΩ。對運行中的電纜,試驗時對歷次試驗中絕緣電阻變化的規律以及各相絕緣電阻的差別(不平衡系數一般不應大于2)進行綜合分析、判斷電纜的絕緣情況。
橡塑絕緣電力電纜的主絕緣電阻值根據各廠家的規定執行,而外護套的絕緣電阻和內襯層的絕緣電阻規定當采用500V絕緣電阻測試儀測量時為0.5MΩ。
在進行直流耐壓和泄漏電流試驗,如使用試驗變壓器升壓到試驗電壓時,同時讀取1min及5min的泄漏電流值,耐壓5min的泄漏電流值應不大于耐壓1min時的泄漏電流值,或者極化比應不小于1(極化比定義為1min/5min)。《規程》對直流泄漏電流值沒有作明確規定,試驗標準參照制造廠的相關標準。
在直流泄漏電流試驗過程中,出現以下現象則表明電纜絕緣已經出現明顯缺陷:
(1)泄漏電流隨施加電壓時間的延長不應明顯上升。如發現隨時間延長而明顯上升現象,則多數情況下電纜接頭、終端頭或電纜內部已受潮。
(2)泄漏電流不應隨試驗電壓升高而急劇上升。如果發現泄漏電流在升至某一電壓后急劇上升,則說明電纜已明顯老化或存在嚴重隱患,電壓進一步升高,則很可能導致擊穿。
(3)在測量過程中,泄漏電流應穩定,如發現有周期性擺動,則說明電纜有局部孔隙性缺陷。
紙絕緣電力電纜還應比較各相泄漏電流數值的三相不平衡系數,通常均應不大于2。當泄漏電流值各相均很小時(10kV及以上電纜泄漏電流小于20μA時,6kV及以下電纜泄漏電流小于10μA時),不平衡系數不作規定。
對交聯聚乙烯電纜目前國外將用直流分量法測得的值分為大于100μA、1~100μA、小于1μA三檔,分別表明絕緣不良、絕緣有問題需要注意、絕緣良好。
同時,國外在直流疊加法在線監測的研究中已經積累了大量的數據,表1-3給出了日本目前通用的直流疊加法絕緣電阻的判斷標準。
|
測定對象
|
測量數據(MΩ)
|
評 價
|
處理建議
|
|
電纜主絕緣電阻
|
>1000
|
良 好
|
繼續使用
|
|
100~1000
|
輕度注意
|
繼續使用
|
|
|
10~100
|
中度注意
|
密切關注下使用
|
|
|
<10
|
高度注意
|
更換電纜
|
|
|
電纜護套絕緣電阻
|
>1000
|
良 好
|
繼續使用
|
|
<1000
|
不 良
|
繼續使用、局部修補
|
用測電纜絕緣tanδ方法時,從在線檢測tanδ值可估計整體絕緣的狀況,目前給出了在線監測tanδ的參考標準,如表1-4所示。
|
參考標準
|
<0.2%
|
0.2%~5%
|
>5%
|
|
狀態分析
|
絕緣良好
|
有水樹枝形成
|
水樹枝明顯增多
|